在工业自动化控制中,变频器的通讯控制十分常见。多台变频器的控制需要涉及到轮询的概念,下面以三菱PLC 搭配 BD 板控制 2 台海普蒙特的变频器为案例,带大家掌握轮询的概念。
硬件接线:
接线如下图,PLC端的RDA和SDA接到一起接变频器的485+,PLC端的RDB和SDB接一起,接变频器的485-;如果加强抗干扰,可以在主站和最后一站并联一个110Ω的电阻。

通讯参数设置:
接下来是通讯参数的设置,变频器侧,F00.10需要设置为02,F00.11设置为02,这样变频器的控制就由通讯所控制;
F17.00设置为1,表示偶校验,起始位为1,8为数据位,1位停止位。F17.01设置为3,表示波特率为9600.
最后F17.02两台变频器分别设置为1和2,表示1号站和2号站。

然后PLC也需要进行通讯参数的设置,直接在导航栏--PLC参数--PLC系统参数2里面直接设置即可,具体如下图

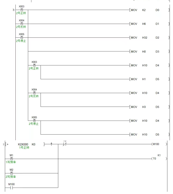
轮询程序设计:
最后面是程序的控制,D18和D24可以制作在触摸屏,由触摸屏输入对应频率,就能实现控制(通讯使用8位模式,所以导通M8161)

以下程序可以控制账号不断切换,从而实现轮询(每次通讯完成M8123会断开,产生一个下降沿)。

以下是正反转的控制,状态的控制地址是H3200。


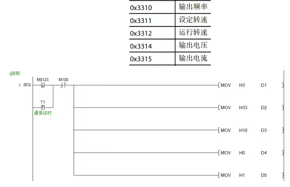
以下是读取变频器频率的程序,当前运行频率是H3310。

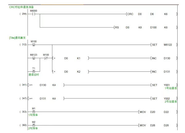
以下是通讯的校验和数据的准备及发送,CRC指令能校验通讯数据的正确性,程序会自动校准,RS是对通讯数据的准备,然后通过置位M8122,就能控制通讯触发。

通讯完成后M8123会自动导通,此时需要对读取回来的数据进行处理,最后复位M8123.

读取回来的数据是8位的,会保存到2个寄存器的第8位, 需要通过SWAP和加法指令进行还原,才能显示为正常的数据。
